企业:九游平台
联系人:于经理
手机:13506477586
邮箱:sdxr1118@163.com
地址:山东省潍坊市奎文区舜之都双子座1118
企业:九游平台
联系人:于经理
手机:13506477586
邮箱:sdxr1118@163.com
地址:山东省潍坊市奎文区舜之都双子座1118
有机废气处理方法概述
炭氢化合物(HC)是污染大气的重要污染物之一,其中包括简单的有机化合物。目前对于气态有机物污染物种类繁多,采用的治理的方法也有多种,常用的有:吸收法、吸附法、催化燃烧法、燃烧法、冷凝法等。这些方法应用中各有特点和利弊,需要根据污染程度、使用环境与条件来权衡。对于环保检查机构和污染治理方所共同关心的是:初次投资费、运行费用、二次污染、处理效果、维护等方面的问题。简而言之这些方法均能满足一定条件下气态污染物的处理。对于以上各种方法的适用范围以及特点叙述入如下图

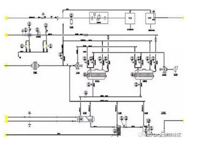
有机废气吸附-脱附-冷凝回收技术工艺
有机废气净化装置采用的是吸附法和冷凝法组合的方式净化有机废气。充分发挥两者的优点净化效率高,把它们的弊端进行可利用的转化,对吸附物的再生处理利用低温水蒸气脱附,恢复吸附体的活性,对脱附下来的有机物回收利用。对于有机废气的净化这是目前比较先进的治理方法。
应用范围
有机废气净化装置适用于净化处理常温、中低风量、中高浓度的有机废气,可处理的有机溶剂包括苯类、酮类、脂类、醇类、醛类、醚类、烷类和其混合类。
该装置可应用于家具行业、石油化工、煤化工、人造革、纺织印染、油漆涂料、橡胶、塑料、制鞋、制药、电子、化纤、酿造等行业。
工作原理
处理过程可分为三个阶段:
1、用颗粒状或者纤维状的活性炭来充分吸附废气中有机成分的分子,当吸附到一定的饱和度时即停止吸附;
2、开始时是利用饱和低压水蒸气去加热吸附饱和的活性炭,将被吸附的有机成分激活气化而从活性炭中脱附逸出。恢复活性的活性炭即可以重新吸附有机成分的气体分子;
3、最后阶段就是对脱附出来的有机成分的气体进行冷凝,使其液化,与水自动分层后回用。
技术特点
操作简便,节能省力;
技术成熟可靠,设备运行稳定;
高性能吸附剂,比表面积大,吸-脱附性能好净化效率高;
设备运行安全,系统出现气流温度超过正常温度达120℃时,系统配备有排空阀门,可以根据系统的自动安全程序进行工作,实现气流的排空,直至切断吸附床连接,终止吸附-脱附流程。
吸附浓缩+催化氧化技术工艺流程
采用的处理方法是吸附法和催化法的组合,充分发挥两者的优点净化效率高,把它们的弊端进行可利用的转化,对吸附物的再生处理利用其本身催化燃烧的热量来进行脱附,恢复吸附体的活性,省去了二次能源,从而补偿了催化剂的价格问题。对于有机废气的净化这是目前比较先进的治理方法。
应用范围
有机废气净化装置适用于净化处理常温、大风量、中、低浓度的有机废气,可处理的有机溶剂包括苯类、酮类、脂类、醇类、醛类、醚类、烷类和其混合类。
该装置可广泛应用于汽车、造船、摩托车、自行车、家用电器、钢琴、集装箱生产厂的喷漆、涂装车间的有机废气净化,也可与制鞋粘胶、印铁制罐、化工塑料、印刷油墨、电缆、漆包线等流水线配套使用。
工作原理
处理过程可分为三个阶段:
1、用特殊成型的活性炭来充分吸附废气中有机成分的分子,当吸附到一定的饱和度时即停止吸附;
2、第二阶段开始时是用附加的加热器加热一股气流,利用热气流去加热吸附饱和的活性炭,将被吸附的有机成分激活气化而从活性炭中脱附逸出。恢复活性的活性炭即可以重新吸附有机成分的气体分子;
3、对脱被附出来的有机成分的气体进行加热,使其达到催化燃烧所需要的温度进入催化燃烧床,这里说燃烧,实质是在催化剂的作用下进行快速激烈的氧化,将有机成分的炭氢分子氧化成CO2和H2O,再通过脱附风机,将其送入吸附床,直到脱附出来的有机成分的分子均被氧化为止,脱附过程即将进行完成。
由于在其氧化反应同时能释放相当多的热量,就在装置中设置了换热器,利用这个热量来加热被脱附出来的有机成分气体,并最终替代加热器工作。
技术特点
全自动化控制,操作简便,节能省力;
无火焰氧化,净化效率高,设备运行安全,安全高效;
催化活性高,性能稳定、阻力小;
高性能活性炭吸附剂,比表面积大,吸-脱附性能好,过风阻力小;